巧妙联动,消声除噪

来源 : 2017 年 08 期 

巧妙联动,消声除噪

作者: 左菂威

“好疲倦啊,昨晚又被汽车行驶产生的噪声吵得没办法好好睡觉。真是没办法!”小粗心边走边抱怨道。

“现在很多地方都禁止鸣笛了,可汽车还是会产生其他噪声。”小灵通在一旁接话,“比如说汽车的尾气噪声就很难被控制,传统的消声器为了保证汽车排气顺畅,消声效果有限。”

奥秘精灵若有所思地说:“其实现在的主动消声器的性能都挺好的,而且也不影响汽车排尾气的功能。”

小好问忍不住问道:“主动消声器?是什么样的东西?”

“既然大家都感兴趣,那我今天就带你们一起去了解一下主动消声技术吧!”奥秘精灵说。

奥秘精灵

小好问

小粗心

小灵通

第一关

主动消声器的原理

“相信很多人都听说过或者看到过汽车上的消声器,它往往被安装在发动机的排气尾管上。这种传统消声器是一个圆柱体形状空腔结构的东西,它的内部还有一些有密密麻麻圆孔的薄壁圆管。尾气在通过消声器时,这些薄壁圆管上的小孔孔径里的空气震动时的摩擦可以降低发动机的噪声。你们说说看,我刚刚说到的主动消声器是什么意思呢?”奥秘精灵提出了第一个问题。

传统消声器

小粗心:“消声器是人们主动安装上去的,所以被称为主动消声器吗?”

小好问:“从名字上来看,主动消声器应该是采用主动出击的办法,消除噪声。”

小灵通:“我觉得是当发动机尾气声音传到消声器的时候,制造一种能抑制声音传播的物质。”

[关主释答]

小粗心,如果人们主动安装的消声器就叫主动消声器,那所有的消声器都是主动的啦!小好问和小灵通的思路正确。

传统消声器内部结构复杂,还会对汽车尾气的流动产生阻碍,影响发动机的动力和油耗。在这种情况下,主动消声器被研制出来了,它又被称为有源消声器。它是利用电子设备自动控制产生声波,与发动机发出的声波相互抵消,抑制噪声的传播。而且,主动消声器消声腔内部没有复杂的管孔结构,不会对发动机动力和油耗产生影响。

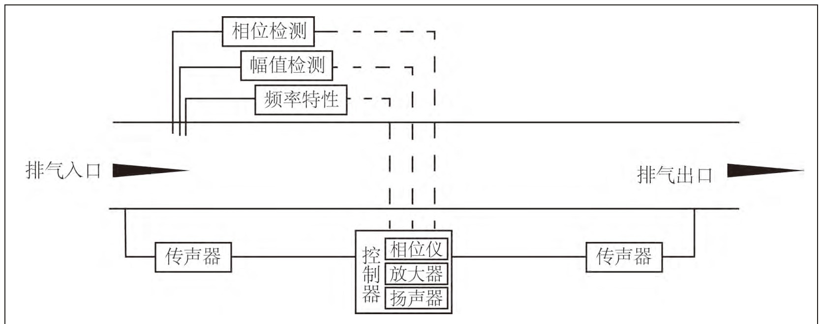
主动消声器内,安装有对尾气噪声进行采集和测量的传感器,再通过控制器对采集到的尾气噪声进行分析,包括声波的振幅、相位、频率等特性。主动消声器上设置的产生声源的装置,会根据控制器分析出的尾气噪声特性,产生与所分析噪声频率相同、振幅相同但相位相反的声波(即主动产生一种与噪声声波相位相差180度的声波),该声波会与汽车发动机尾气的声波相互抵消。这样,声波就无法继续向下游传播,从而达到消声的目的。

消声原理图

知识小链接:

气流中的声音传播就是空气质点的振动在平衡位置附近引起空气疏密变化,声波的振幅是指空气分子疏密变化的位移大小。振幅越大,则位移也越大,反之亦然。声波的频率是指声源在一秒钟内所振动的次数,或是空气中分子在一秒钟内疏密变化的次数。声波的相位是用波形的周期内从起始点至波峰、波谷或任意一点之间的度数来表示。如果两个相同波的相位移为180度时,一个波的波峰与另一个波的波谷相重合。这时把这两个波组合在一起时,波形会消失。这种现象叫做相位抵消。

第二关

主动消声应用广泛

“主动消声器在不影响排气流动的情况下,就能有较好的降噪能力。你们说说看,除了汽车,主动消声技术还能用在生活中的哪些地方呢?”在给大家解释了主动消声器的原理后,奥秘精灵又提出了另一个问题让大家思考。

小粗心:“除了汽车还有什么呢?我不知道啊!”

小好问:“汽车尾气噪声属于管道内的气流噪声,那么与之类似的空调噪声应该也可以利用这项技术。”

小灵通:“家里的抽油烟机在工作的时候也会产生管道噪声,用主动消声器肯定会有很大的降噪作用。”

[关主释答]

小粗心,生活中还有很多可以采用这项技术的地方,要学会仔细观察生活哦。小好问和小灵通的观察就很仔细呢。

主动消声技术主要是对气流噪声进行控制,它不会对气流的流动进行阻碍。在抽油烟机、空调等涉及管道声学的地方,主动消声技术有很大的优势。抽油烟机利用内部涡轮和叶轮的转动对做饭时产生的含油烟气体进行收集,处理其中的油烟,然后将过滤油烟后的气体排出窗外。普通的抽油烟机整个处理过程会产生很大的气流噪声,尤其是涡轮和叶轮的转动增强了流动噪声,主动消声技术则可以在不影响抽油烟机的吸收和处理效率的前提下,降低工作时的噪声。与此相类似,空调在运行时也会产生很大的管道气流噪声,主动消声器一样能起到很好的消声作用。

主动消声器结构原理图

第三关

主动消声器有待成熟

“如果能通过同振幅同频率反相位的声波与噪声的声波相抵消,就能够实现噪声的完全消除,那就真是太好啦!”小粗心大喜道。

小好问也开心地说:“对啊,如果汽车都采用这样的主动消声器,那就既能治理汽车的尾气噪声问题,又能减少汽车的油耗了。”

“你们觉得,为什么现在大部分的汽车都没有安装主动消声器呢?”奥秘精灵抛出了第三个问题。

小粗心:“主动消声器是靠智能电子设备来控制降噪的,难道是因为成本太高了?”

小好问:“应该是技术还没完全成熟导致的。”

小灵通:“嗯,主动控制噪声的时候需要对声源特性进行严格控制,对声源发出时间也要求很精确,所以普及的难度有点高。”

[关主释答]

这个问题大家都回答对了。

现在汽车上广泛采用的还是传统的消声器,主动消声器并没有被普及。主动消声器主要是靠电子设备的智能控制,在合适的时间点控制声源设备发出合理的声波。在对尾气噪声特性进行采集测量与分析时,想要全面采集整个排气管截面上的声波特性有一定的困难。并且,从噪声采集到分析,再到发出合理声波,整个过程需要一定的时间,也就是所发出声波与噪声声波相互抵消时存在时间上的滞后。在这个滞后时间段内,噪声的声波特性(包括振幅、频率和相位等)会发生改变,这导致声波抵消无法按预期设计进行,消声效果下降。

目前,研究人员正在研发一种半主动消声器,在保证气流流动足够顺畅的情况下,克服主动消声器在工作时由于声波抵消的“滞后”导致的降噪效果不理想的情况。

主动消声技术在降噪能力上有很大的优势,但目前还需要科学家的进一步研究完善。假以时日,这项技术一定能在日常生活中普及,让我们的生活远离噪声困扰,变得更加舒适。

(插画绘制/涂图图)

同期文章

    关键词相关

      作者相关